潜污泵接线原理图

污水泵浮球控制接线图
图片尺寸497x552
排污泵一用一备两个浮球接线图
图片尺寸554x538
排污泵是如何实现控制的
图片尺寸640x469
替污泵排水一备一用,自动轮换
图片尺寸913x642
双潜污泵控制电气原理图
图片尺寸920x651
a回路泵 b回路泵 c回路泵
图片尺寸1152x904
排污泵一用一备电路原理图
图片尺寸572x356
相关主题 你可能喜欢 接线方式 水泵结构图 接线方法 控制电路原理
图片尺寸1632x2119
手自动控制水泵供水和排水
图片尺寸450x471
用"两个浮球阀"控制"三相潜水泵"的接线图?:浮球阀设置
图片尺寸640x820
用一个浮球自动控制一台三相潜水泵接线图
图片尺寸500x667
3sdm控制盒接线图
图片尺寸820x1161
排污泵控制器 潜水泵控制器 水泵控制器 水位控制器 泵福
图片尺寸750x1082
潜水式自动排污泵,家用_接线图分享
图片尺寸577x600
排污潜水泵的控制电路图!具体要求如下!
图片尺寸468x424
潜水污水泵手自动控制电气图
图片尺寸629x1237
污水泵接线图
图片尺寸450x341
潜污泵一用一备控制原理图多水位控制简易版
图片尺寸610x420
污水泵控制原理图
图片尺寸984x643
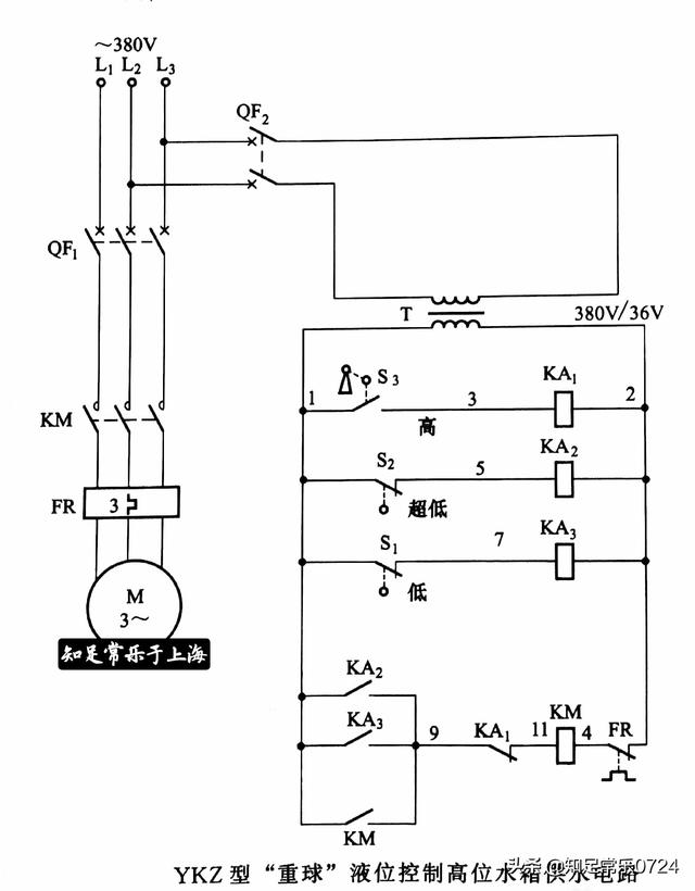
电子 原理图_接线图分享
图片尺寸538x327