电机正反转接线原理图

要按钮接触器双重联锁正反转控制接线图,就像图片中的
图片尺寸4300x3284
下一页 你可能喜欢 三相异步电动机正反转控制电路 电机正反转接线图
图片尺寸1080x810
电工实训项目教程09-2三相异步电动机的正反转控制线路
图片尺寸1080x810
电工新手,请教老师傅,发张控制电动机正反转电路图和实物接线图,发到
图片尺寸746x534
电机正反转电路图原理图解电工操作证
图片尺寸623x379
单相电动机顺正反转控制电路图_接线图分享
图片尺寸605x453
正反转控制电路
图片尺寸1080x810
单相电动机顺正反转控制电路图_接线图分享
图片尺寸722x548
电动机正反转怎么接线?4张电路图供大家参考_控制_进行_小车
图片尺寸960x672
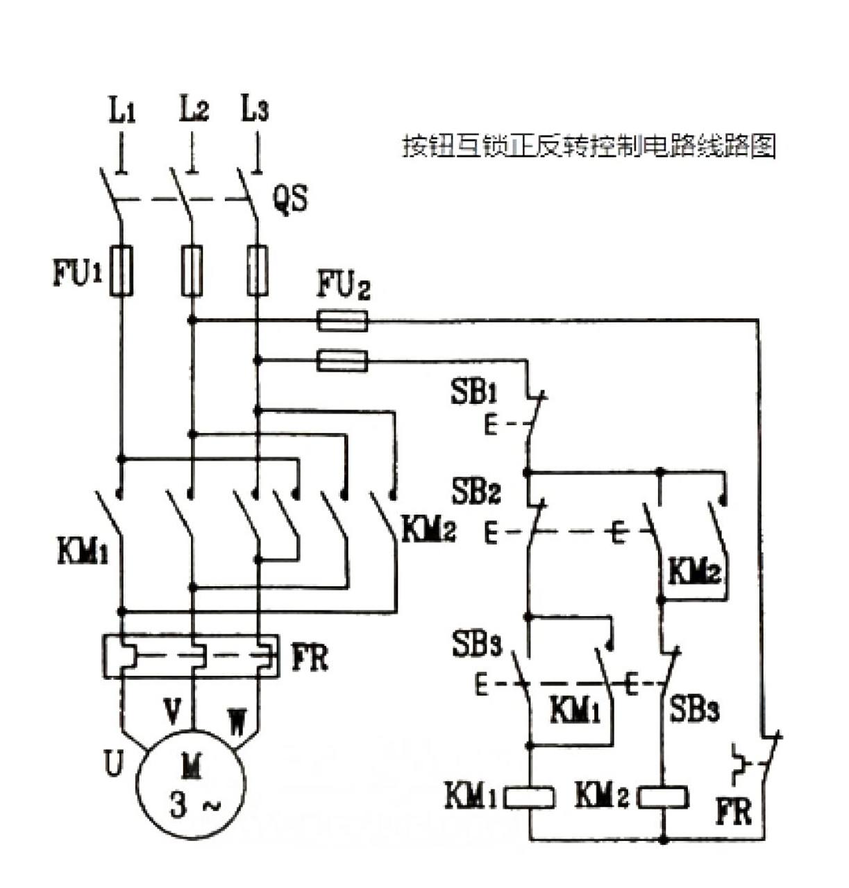
电机正反转电路:按钮互锁的正反转控制电路 按钮互锁的正反转控制电路
图片尺寸1223x1280
三线升降开关接线图
图片尺寸1684x1189
电机正反转的控制问题
图片尺寸1127x778
用实现电机的正反转控制
图片尺寸1275x835
三相异步电动机正反转控制电路见附图.
图片尺寸962x615
案例十 三相异步电动机正反转控制电路图详解
图片尺寸582x475
正反转及星三角启动控制线路接法 - 雨中漫步 - 小雨
图片尺寸672x443
三相异步电动机正反转控制电路图
图片尺寸698x463
三相异步电动机正反转接线图
图片尺寸736x552
控制线路接线图正反转
图片尺寸4000x3000
电机正反转实物接线原理图
图片尺寸1080x1010