空调管路

汽车空调管路清洗真的有必要吗?老司机从四个角度来回答这个问题
图片尺寸2518x1993
学习暖通设计做好空调管路系统设计这8条原则每一条都要遵守
图片尺寸1080x675
75*65挂机空调管路保护套管空调装饰管空调管槽遮挡盒空调铜管套子玺
图片尺寸800x1066
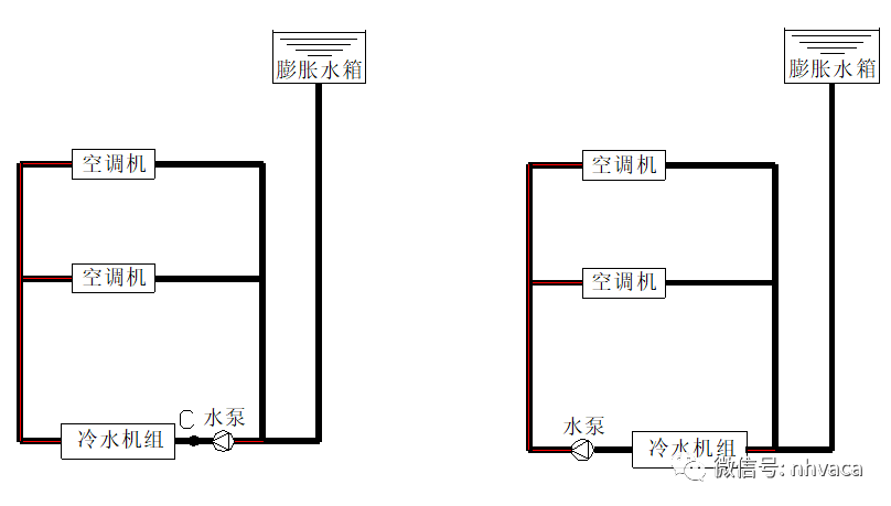
还是空调管路示意图,看看有啥不一样.
图片尺寸600x436
三菱电机菱耀中央空调整改完毕
图片尺寸1080x1439
中央空调水系统的设计知识(简明版)_管路_设备_末端
图片尺寸808x459
暖通空调水系统管路设计及管道阀门选型,名企教程!
图片尺寸951x425
适用本田四代飞度来福酱life22年款空调管路低压管
图片尺寸800x800
空调管路杀菌怎么操作
图片尺寸499x340
一文了解中央空调原理与管路系统
图片尺寸1080x624
中央空调风道中央空调各管路系统
图片尺寸852x723
暖通空调水系统管路设计及管道阀门选型,名企教程!
图片尺寸410x416
看一下空调管路里面的压力,保证有充足的冷媒
图片尺寸700x933
五大中央空调系统原理图高清详图解析
图片尺寸634x774
一文了解中央空调原理及其管路系统
图片尺寸640x338
空调管路常见设计安装问题及对策
图片尺寸621x369
闭式系统蒸汽管径推荐速度暖通空调水系统管路设计及管道阀门选型
图片尺寸895x505
空调系统管路结构设计
图片尺寸300x225
东风小康k07双蒸空调管路总成
图片尺寸600x442
玺马适配荣光空调管路之光空调管宏光冷凝器管压缩机高压管低压管冷凝
图片尺寸790x352