老式摇臂钻床接线图

3050摇臂钻床 特点 1,主要关键件选用高强度铸铁和特供钢材.
图片尺寸3072x1959
求一份z3o4ox16摇臂钻床电气图
图片尺寸1338x864
z3050型摇臂钻床维修实训装置说明书
图片尺寸370x1019
z3040型摇臂钻床的电气控制线路原理图解
图片尺寸587x960
z3040摇臂钻床电气原理动画
图片尺寸1202x742
摇臂钻床控制线路
图片尺寸1831x928
电路控制电气z3040|2017-08-31z3040型摇臂钻床电气控制电路z3在线会
图片尺寸786x1209
plc在z3050型摇臂钻床改造中的应用
图片尺寸1208x685
z3040型摇臂钻床电气控制电路
图片尺寸553x749
第3节z3050摇臂钻床电气控制电路
图片尺寸506x491
z3040摇臂钻床电气原理图及接线图
图片尺寸697x500
双重联锁实物接线图
图片尺寸736x552
z3050液压摇臂钻床电气控制接线图
图片尺寸635x407
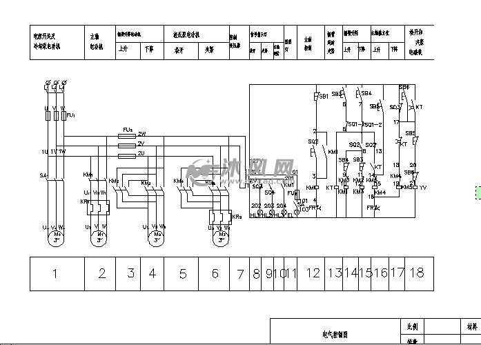
z3050摇臂钻床电气电路图
图片尺寸1196x385
摇臂钻床电气原理图
图片尺寸1121x798
z3050型摇臂钻床电气线路的维修方法解决方案华强电子网
图片尺寸670x303
z3050摇臂钻床电气原理图
图片尺寸582x425
求z3050*16/1摇臂钻床的电路图,接线图及各开关按钮接线图!
图片尺寸500x354
z3050摇臂钻床电路原理与维修doc15页
图片尺寸792x560
z3050摇臂钻床电路智能实训单元电子
图片尺寸860x645