自制mppt电路制作

3237v太阳能灯具的mppt电路
图片尺寸1262x495
小功率光伏系统mppt模拟控制电路
图片尺寸541x283
白菜mppt光伏控制器硬件开源了
图片尺寸1630x1157
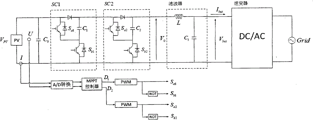
其中开关电容变换器作为mppt的控制电路,由两个开关电容单元sc1和sc2
图片尺寸1000x386
怎样为mppt制作一个降压和升压转换器
图片尺寸833x457
太阳能mppt控制器锂电池激活电路
图片尺寸1000x405
大家一起来参与我diy的光伏逆变控制mppt一体机
图片尺寸399x233
含三绕组耦合电感的光伏阵列mppt接口电路
图片尺寸1856x1608
基于双buck电路的mppt太阳能控制器设计
图片尺寸1350x792
一种光伏发电mppt控制器的高效供电电源的制作方法
图片尺寸1000x745
一种太阳能mppt控制器输入防反接保护电路的制作方法
图片尺寸1000x937
一种mppt控制方法及其装置与流程
图片尺寸1000x373
一种基于mppt技术的三端口b3r电源电路的制作方法
图片尺寸1000x669
一种太阳能灯mppt系统的制作方法
图片尺寸1000x343
基于功率预测的变步长扰动观察法mppt控制策略研究
图片尺寸762x296
一种基于随机蛙跳全局搜索算法的局部阴影光伏阵列mppt控制
图片尺寸1675x824
具有mppt功能的三相光伏并网逆变器
图片尺寸1064x394
mppt算法 mppt太阳能控制器电路
图片尺寸433x256
具有mppt功能的太阳能光伏充电器
图片尺寸959x440
基于单片机的mppt太阳能锂电池充电器
图片尺寸551x250