转炉图纸

一种高温旋转管式炉
图片尺寸1810x1400
转炉本体系统
图片尺寸1080x810
40吨转炉总装图砌砖图下载(516.34 kb,dwg格式) 机械cad图纸
图片尺寸323x404
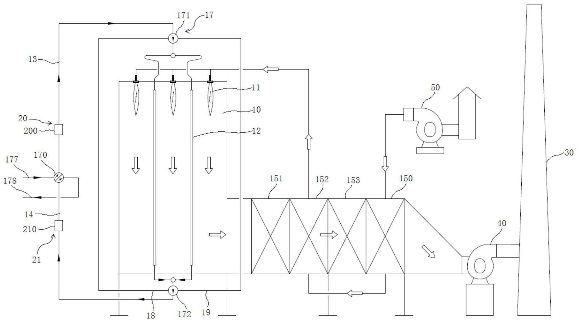
cn110065929b_制氢转化炉有效
图片尺寸1907x1067
一种ps转炉制造技术
图片尺寸1000x705
60吨转炉总装配图下载(1.44 mb,zip格式) 机械cad图纸
图片尺寸1068x759
120t顶底复吹转炉总图下载(1.27 mb,zip格式) 机械cad图纸
图片尺寸1081x764
50吨顶底复吹转炉总图下载(10.68 mb,zip格式) 机械cad图纸
图片尺寸1108x760
cn2151134y_换热式一段转化炉失效
图片尺寸800x1177
120吨转炉二文总装配下载(4.52 mb,zip格式) 机械cad图纸
图片尺寸1105x799
一种热风旋转烤炉的制作方法
图片尺寸534x679
某厂300吨转炉og系统布置总图下载(703.85 kb,rar格式) 机械cad图纸
图片尺寸1002x737
120转炉炉型图 - autocad化工环保设备图纸下载 - 沐风图纸
图片尺寸610x620
某炼钢厂转炉砌砖cad图纸机械设备cad图纸
图片尺寸1164x799
60吨转炉耐火砖砌筑图图纸合集的封面图
图片尺寸285x383
cn110043891a_一种旋转燃烧炉在审
图片尺寸965x1000
转炉本体系统
图片尺寸1080x810
一种高效转炉体
图片尺寸1860x1130
回转式活化炉
图片尺寸2230x1278
一种炼钢用稳定型转炉
图片尺寸1868x1579