过载保护器原理

安装了电机综合保护器的电机有过载缺相保护吗
图片尺寸640x499
电子式过载保护器hthy21系列电子式过电流继电器电动机保护器
图片尺寸921x568
过载保护器原理
图片尺寸1039x730
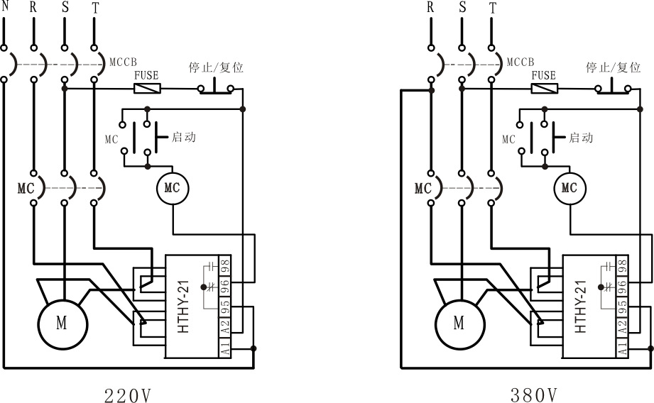
过载保护的正转控制电路
图片尺寸977x656
电源过载保护电路
图片尺寸613x549
音频电路中的过载保护电路
图片尺寸462x449
cn101931204a_过载保护装置及方法失效
图片尺寸1645x1082
空气开关为什么要同时具备过载保护和短路保护功能,有过载保护器就够
图片尺寸697x413
cn2047853u_交流电动机过载保护装置失效
图片尺寸2272x1888
电动机过电流保护电路 -解决方案-华强电子网
图片尺寸603x687
一种防止mos管过载的保护电路
图片尺寸1657x694
abu600m过载过流保护智能型电动机保护器
图片尺寸752x386
5v过载保护电源电路
图片尺寸1017x644
发电机低电压启动的过电流保护电路a
图片尺寸1221x745
电机过载保护器接线图详解
图片尺寸563x388
复合电压保护
图片尺寸537x373
一种带容性过载保护的供电控制方法技术
图片尺寸1000x976
【过载保护器接线图】过载保护器价格及厂家,功能大全
图片尺寸470x306
一种开关电源的输出过压保护电路
图片尺寸1532x967
电路中的短路保护过载保护零压保护的区分及特点
图片尺寸1080x642