过载保护器接线图

安装了电机综合保护器的电机有过载缺相保护吗
图片尺寸640x499
2p自复式过欠压家用延时保护器 40a63a配电箱保护器 自动保护开关
图片尺寸944x810
电机过载保护器接线图详解
图片尺寸619x471
断相与相序保护继电器与过载继电器可以一起用不啊怎么接线
图片尺寸600x460
电气控制过载保护系统
图片尺寸515x380
交流接触器与热过载继电器接线方法图解电机过载热继电器保护电路
图片尺寸600x450
电机综合保护器工作原理及接线方法
图片尺寸512x749
三相异步电机热过载保护接线图
图片尺寸846x604
德力西电机综合保护器jd-5三相电380v电动机过载过流缺相断相保护
图片尺寸790x557
谁能把热过载保护器接线图发一个给我,谢了!
图片尺寸338x269
电机过载保护器接线图详解
图片尺寸563x388
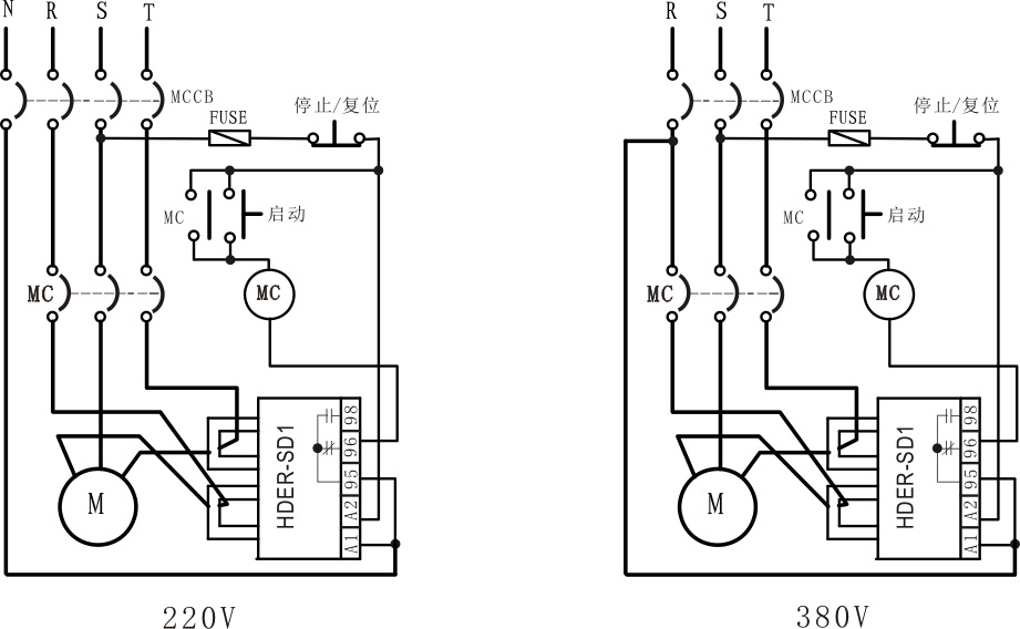
电机保护器hdersd1系列电子式过电流继电器电动机过载保护器
图片尺寸921x568
电动执行器电机过载保护电路
图片尺寸2203x1151
热过载继电器接线图
图片尺寸724x629
电动机保护器具有过载_接线图分享
图片尺寸1186x1416
带过载保护的接触器自锁接线,10张图一步步接线简单明了
图片尺寸640x383
【过载保护器接线图】过载保护器价格及厂家,功能大全
图片尺寸470x306
电动机综合保护器接线
图片尺寸696x363
【过载保护器接线图】过载保护器价格及厂家,功能大全
图片尺寸600x306
ndx1(xj3-d)相序保护继电器 过压保护器 欠压保护器 断相保护器
图片尺寸660x902