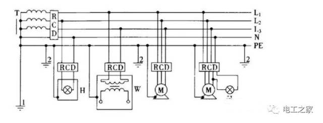
零排和地排接线规范图

火线地线零线的微博_微博_接线图分享
图片尺寸702x864
我家接过 用电笔试试哪个是火线 记着左零右火上接地
图片尺寸311x180
家用配电箱里有两根金属排,哪个是零排,哪个是地排?如何接线?
图片尺寸640x480
若电气设备外壳不采取保护接地或保护接零,见图
图片尺寸1286x1080
保护接零相对保护接地来说,保护接地是允许机器漏电运行,但保护接零
图片尺寸600x519
中性线和地线可接在一起吗 5. tn—c—s系统,是在tn—c系统的pen线上
图片尺寸2560x1280
配电箱内零排和地排.
图片尺寸1440x1920
零线和地线都是在变压器处入了大地的 零线和地线可以相通用吗?
图片尺寸621x476
零线不带电为什么还要拉一条直接用地线做零线不是更省钱
图片尺寸358x430
地线和零线220v火线和地线0v正常吗
图片尺寸640x431
零线与地线有什么不同
图片尺寸640x397
10kv电力变压器安装接地有哪些形式?
图片尺寸640x422
地线和零线接错会怎样,中性线零线地线实际是一根线
图片尺寸539x478
地线用15平方够吗
图片尺寸500x388
连接火线地线零线.请进
图片尺寸754x456
三相零线保险丝 零线保险丝
图片尺寸539x461
零线和地线都是在变压器处入了大地的,那么零线和地线可以相通吗
图片尺寸594x470
零线和地线都是在变压器处入了大地的,那么零线和地线可以相通吗
图片尺寸640x244
地线和零线的区别地线如何接线没地线怎么解决
图片尺寸567x310
家装配电箱一定要用零线排吗
图片尺寸415x522