e3jk-r4m2接线图

厂家e3jk-r4m1 ac90-250v正方形镜片反射五线光电开关
图片尺寸750x670
e3jk-ds30m1如何接线?
图片尺寸508x275
欧姆龙的光电开关e3jk-dr12怎么接
图片尺寸466x305
厂家直销 e3jk-r4m1反馈反射型光电开关 带反射板220v dc24v
图片尺寸700x679
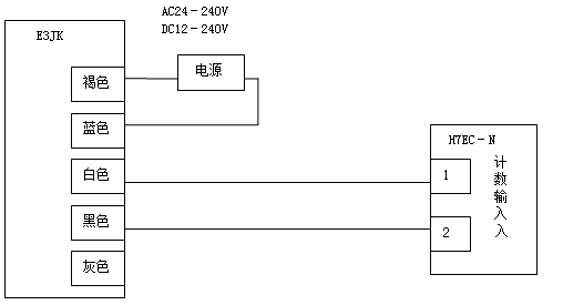
求欧姆龙e3jk-5m1光电对射开关的接线图?棕,蓝,白,灰
图片尺寸500x223
e3jk接近光电开关1个(5线:棕白灰蓝黑),继电器8脚220v
图片尺寸720x540
沪工光电开关220v e3jk-r4m2 4米dc24v反射型带反射板 继电器输出
图片尺寸790x508
e3jk-r4m1正确接线图
图片尺寸640x480
plc,变频器接线图
图片尺寸500x375
e3jk-r4m1正确接线图
图片尺寸640x480
e3jk-ds30m1漫反射30厘米五线光电开关传感器红外感应
图片尺寸750x389
e3jkr4-m1风淋室光电开关应用示意图:三,关于风淋室光电开关维护检修
图片尺寸630x247
欧姆龙e3jk-5dm1光电开关怎么接
图片尺寸450x338
欧姆龙光电开关e3jk-5dm1通过变频器控制电机的接线图?
图片尺寸450x360
e3jk-r4m1正确接线图
图片尺寸948x607
e3jk-r4m1正确接线图
图片尺寸312x330
光电开关接线图光电开关发光与接收电路图
图片尺寸558x248
e3jk-r4m1正确接线图
图片尺寸640x480
e3jk-r4m1正确接线图
图片尺寸690x474
e3jk-r4m1正确接线图
图片尺寸960x720