simulink模型

船舶电力系统的simulink仿真模型这个模块总是这样报错是什么意思?
图片尺寸625x345
simulink仿真模型 问题 【matlab应用】
图片尺寸352x269
坡道阻力,加速阻力计算,同时介绍一个对应的前向仿真simulink模型,该
图片尺寸955x477
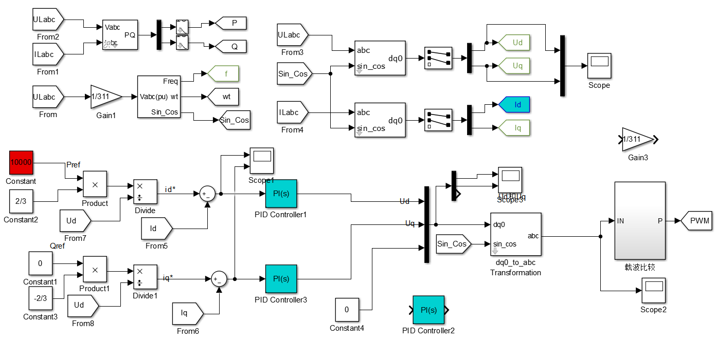
微电网逆变器pq控制simulink模型搭建详解
图片尺寸1392x664
simulink小车模型
图片尺寸928x476
基于simulink的电动汽车再生制动仿真建模
图片尺寸890x470
在arduino上运行simulink模型
图片尺寸795x568
simulink 模型元件是什么
图片尺寸463x479
matlabsimulink学习02模型
图片尺寸1920x1080
永磁同步电机直接转矩控制simulink仿真模型
图片尺寸1046x654
四旋翼飞行器建模二simulink实现
图片尺寸1110x638
simulink仿真
图片尺寸521x351
从整车控制器vcu模型入门simulink3
图片尺寸1491x781
matlab飞机飞行模型使用matlabsimulink设计无人机飞行控制系统二动力
图片尺寸1080x525
我搭了一个三相交流电动机矢量控制的simulink模型,但在仿真时有个
图片尺寸590x340
电机simulink仿真模型的原理?
图片尺寸440x208
simulink怎么生成vxworks的执行程序让天下没有难改的simulink模型
图片尺寸1200x572
matlab飞机飞行模型使用matlabsimulink设计无人机飞行控制系统二动力
图片尺寸1080x490
simulink 模型,高亮显示相关信号以及影响特定信号输出的模块.
图片尺寸1000x562
图4液力变矩器控制系统simulink仿真模型
图片尺寸553x331